Sunday, 20 November 2022
Sauermann Si 30 Wiring Diagram Mitsubishi, 37kw 220v 3p Mso-n125 Mitsubishi Magnetic Contactor - Buy Mitsubishi
Sauermann radwell

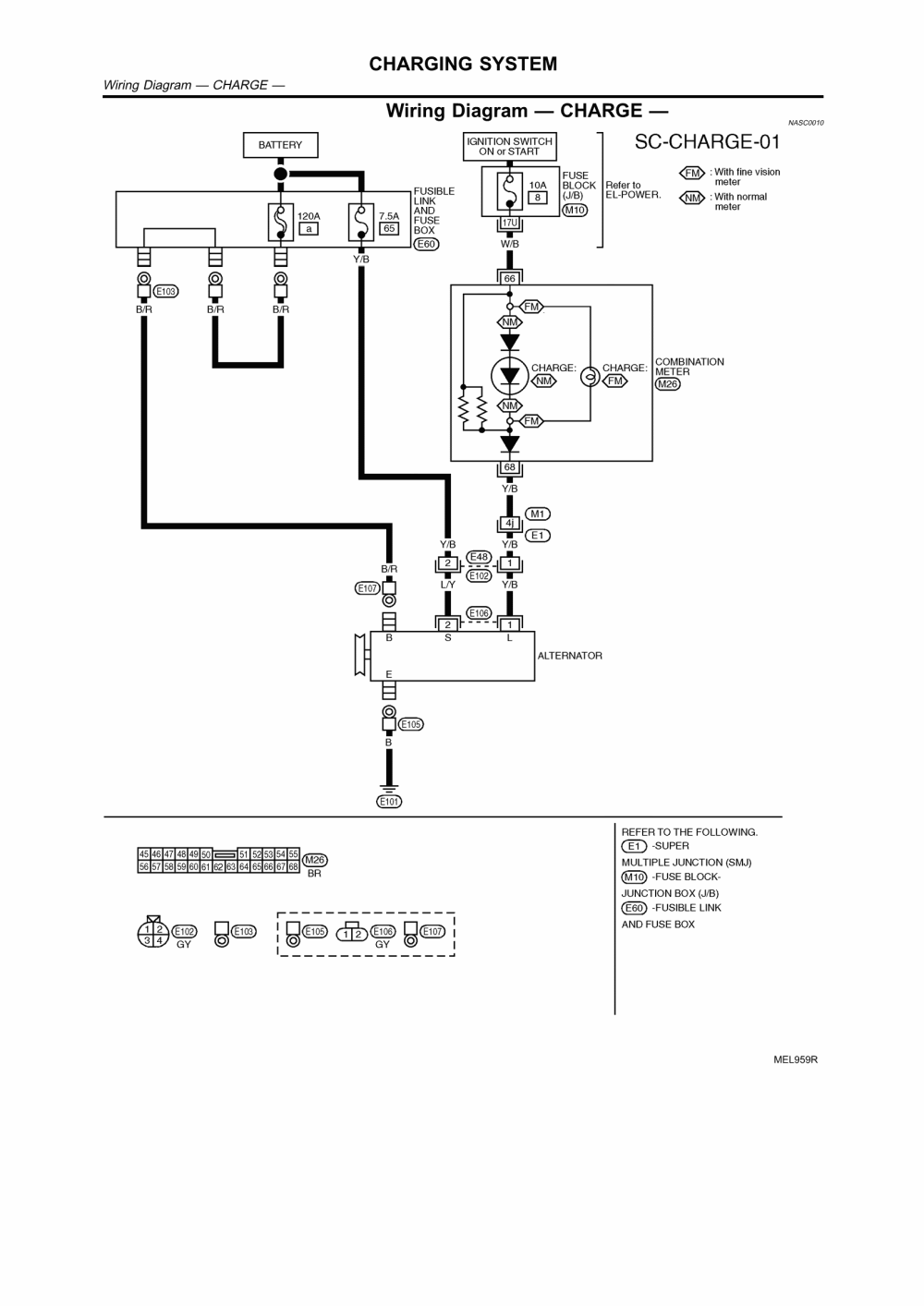
Wiring diagram inverter mitsubishi. Car stereo wiring diagram mitsubishi : www pajero3 info pajero 3 audio. Wiring x720bt seicane autoradio jvc kenwood easywiring wires electronicos automóviles electrico speakers newart. Sennebogen operation manual part manual electrical and hydraulic










No comments:
Post a Comment